Ввертной угловой штуцер 90° DS10 NPT 3/8" (корпус) арт. 102116.1 от Cast
Ввертной угловой штуцер 90° DS10 NPT 3/8" (корпус). Соединения с врезным кольцом (DIN 2353). Угловой ввертной адаптер 90° NPT (уплотнение по резьбе)
Данный угловой ввертной штуцер CAST, артикул 102116.1, представляет собой высокопроизводительный фитинг DS-типа (корпус), предназначенный для формирования компактного и надежного гидравлического соединения под углом 90°. Он разработан для использования в системах высокого давления (серия S) с номинальным рабочим давлением до 630 бар. Основное назначение – интеграция трубопроводов диаметром 10 мм в гидравлические блоки, насосы или клапаны через резьбовой порт NPT 3/8". Применяется в стационарном оборудовании, промышленной автоматизации и тяжелой мобильной технике.
Конструкция штуцера обеспечивает прямое вкручивание в систему. Он предназначен для использования со стандартным трубным соединением с врезным кольцом 24° по стандарту DIN 2353. Фитинг обеспечивает высокий уровень герметичности и устойчивости к вибрационным нагрузкам. Обратите внимание: данная модель является узкоспециализированной и не соответствует полному набору требований стандарта ISO 8434-1, что необходимо учитывать при проектировании критических узлов.
- Рабочее давление (WP): 630 бар (Серия S)
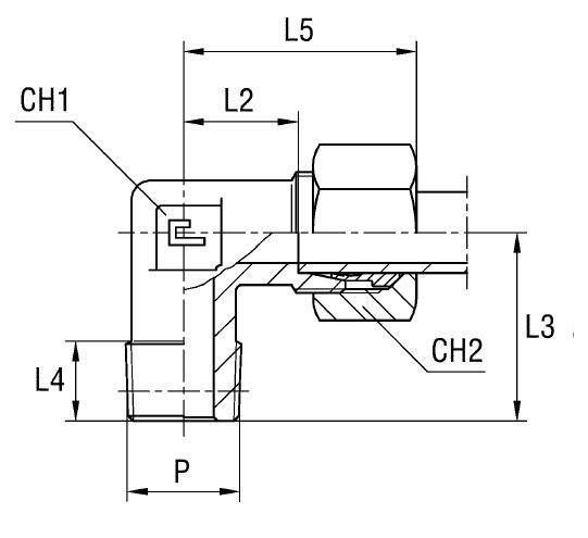
- Диаметр присоединяемой трубы D1: 10 мм
- Резьба подключения P: NPT 3/8"
- Стандарт соединения: DIN 2353 (конус 24°)
- Размер под ключ (CH2): 22 мм
- Длина L1: 25 мм
Стандартное исполнение выполнено из высокопрочной углеродистой стали. Для эксплуатации в условиях повышенной влажности, коррозионной или агрессивной среды доступно исполнение из нержавеющей стали AISI 316 (артикул начинается с 11....). При заказе штуцера из нержавеющей стали с гайкой из AISI 304 используется префикс 14.... Данная позиция поставляется как корпус; накидная гайка и врезное кольцо заказываются отдельно.